1.TDA7294的⑨脚为待机控制,⑩脚为静音控制,图1在若干推荐电路中,⑨脚都是经20k电阻,⑩脚经30k+10k电阻接电源正极,并称能防止大电流对扬声器的冲击,实现静音开机。但在实际使用中并非如此,开机仍有冲击声。经实验得知,开机冲击电压并不存在于功放级本身,而是由前级放大电路产生的。TDA7294的静音待机电路,因⑨脚所串连电阻值小于⑩脚,⑨脚先升到高电位。先接通功放级电路,⑩脚后升到高电位,后接通前级信号,其目的就是延迟并避开前级浪涌电压到来对功放造成冲击。但推介电路中,⑨、⑩脚所接电阻时间常数比值差别太小,能减轻而不能完全避开冲击电压,将⑩脚的10k电阻改为1k,将30k电阻改为430k,将二者之间的时差由原来的一倍增大至二十倍,即真正实现了在静音条件下开机(二次开机间隔时间短于半小时,电容所储存的电能尚未释放完毕,仍有冲击声)。同时,因⑨脚20k电阻与⑩脚1k释能电阻的时差也由原来的一倍加大到二十倍,因此,关机时⑩脚比⑨脚提前二十倍时差关闭前级信号电压,故而关机冲击声也大大减轻。


2 LM4610包括LM1036(见图2)的音量控制范围为75dB。使用中发现,当音量电位器开到超过2点钟时针位置时,电路的本底噪声很大,关小时噪声减小,但音量又不足。为了克服这一矛盾,笔者在后面加上一级由5532组成的5倍放大器。此时,当音量电位器开到一半时,已是满功率输出,且本底噪声极小。同时,为防止音量开得过大损坏功放级,故在音量电位器上串接一个15k~20k左右的电阻,以降低音量提升增益。加接5倍放大器后,高低音调易出现自激,特别是使用卡拉OK时最易出现高频自激。因此,也在高低音调电位器上串接15k-20k电阻,以降低增益。
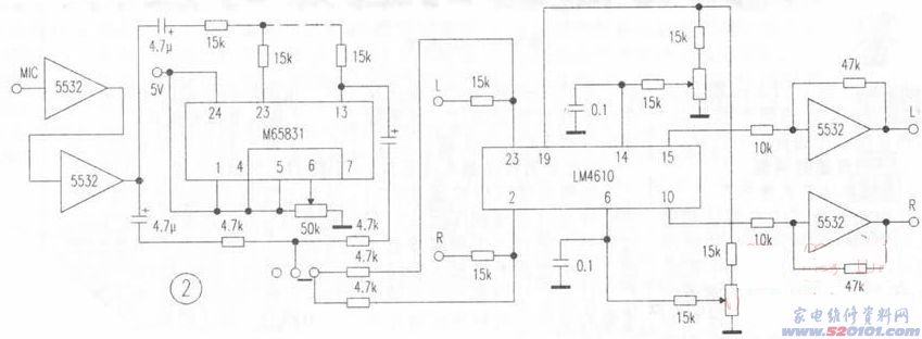
3.卡拉0K电路中,一是M65831的④-⑦脚为延时时间选择控制。为简化操作,仅用一只50k电位器一端接电源,一端接地,活动臂接⑥脚,其余脚均接电源,这样旋转电位器即可获得125us和250us两挡延时,以满足歌唱要求。二是卡拉OK信号不是接入线路放大器,而是分成两路,各串接一只10k左右的电阻,直接接入LM4610的输入端,利用LM4610优异的性能对歌声进行均衡,其效果令人惊奇。歌声格外浑厚明亮,特别是高频段、齿音、换气声丝丝可闻,极具专业味道。在LM4610的输入端串接一只15k~20k左右的电阻,调整其阻值,可使歌声与伴奏声比例适当,同时还可免用通道信号选择开关。开启VCD,TV、TA信号自动消除,关闭VCD其他信号自动恢复。
经上述调整后,其噪声极低,频响特宽,音质清晰、柔美,歌声极具感染力。
网友评论