本文接续《智能家电常用新型传感器电路原理图精讲(上)

9.热释电传感器

      热释电传感器又称“人体红外感应传感器”,其探头外形如图14所示。该传感器广泛用于自动门、非接触开关、自动水龙头、楼宇监控等电器中,其工作原理如下:热释电传感器内置压电陶瓷类电介质,该类电介质在电极化后能保持极化状态(此现象称为“自发极化”),并且这种介质在受到红外辐射温度升高时,表面电荷将减少,相当于释放了一部分电荷,故称为“热释电”。

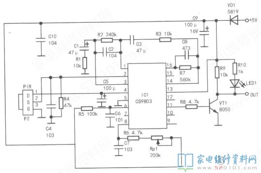
      CS9803是常见的红外感应IC,内置时钟、比较器、检测器、计时器、过零检测和输出控制等电路,其引脚功能见表2。以CS9803为核心组成的热释电传感器电路如图15所示,其工作电压为4.5V~5.5V。

      接通电源后,若热释电传感器检测区域内无人体,则CS9803(IC1)的⑪脚输出低电平,VT1截止,OUT端输出高电平(约4.4V);若检测区域内有人体,则热释电传感器将检测出人体发出的红外线辐射信号,并将其转换为电信号,送给IC1②脚。IC1中的第一级运算放大电路作为热释电传感器的前置放大器,将信号放大后从1脚输出,经过C3、R3加到⑭脚内的第二级运算放大电路进行放大,再经过IC1内双向鉴幅器检出有效触发信号,以启动延迟时间定时器,最后⑪脚输出高电平信号,VT1导通,OUT端输出低电平(0V),信号指示灯亮。

      IC1⑥脚外接元件C6J<5决定IC内部时钟频率,⑧脚外接元件C7J<6和Rp1决定IC内部定时器的周期,可调整输出控制时间的长短。

10.湿度传感器

     湿度传感器依据所用的湿敏元件主要分电阻式、电容式两大类,湿敏电阻是在基片上覆盖一层VD1用感湿材料制成的膜,当空气中的水蒸气吸附在感湿膜上时,元件的电阻率和电阻值都会发生变化,利用这一特性即可测量湿度」湿敏电容一般采用高分子薄膜电容。

     常用的高分子材料有聚苯乙烯、聚酰亚胺、酪酸醋酸纤维等。当环境湿度发生改变时,湿敏电容的介电常数发生变化,则容量发生变化,其容量变化量与相对湿度成正比。HS1101型传感器是一款湿敏电容,其外形如图16所示。

     以HS1101型传感器为核心组成的湿度传感器电路如图17所示,其工作电压为4.5V〜5.5V。HS1101型传感器(DS1)与时基电路NE555(1C1)的触发端②、⑥脚相连,电位器Rp1用于校准输出频率。当IC1⑦脚电压达到阈值电压(0.67VCCM,DS1充电,IC1③脚输出高电平;当IC1⑦脚电压为低于0.33VCC时,DS1开始放电,1C1③脚输出低电平。如此周而复始JC1⑦脚输出方波信号。通过检测该方波的频率,即可得到当前的湿度,其对照关系见表3(测试温度为25°C)。

     提示:湿度是一个表示空气干燥程度(即空气潮湿程度)的物理量,通常用空气中所含水蒸气的密度和同温下饱和水蒸气密度的百分比值来表示,这一百分比值又称为“相对湿度(RH)“。人体在室内感觉舒适的最佳相对湿度范围是49%~51%。

11.红外线反射传感器

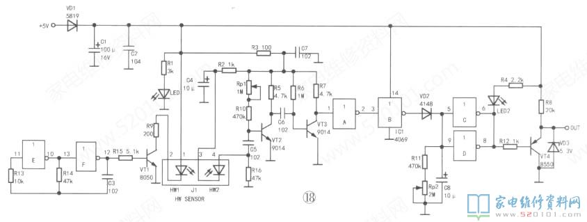
     红外线反射传感器是利用光反射原理,并根据反射光的强度来判定前方有无障碍物。由于使用的是红外线,所以抗干扰能力很强。该类传感器广泛用于机器人、自动门、防盗系统中,其电路由红外光脉冲信号发射、红外脉冲接收、整形放大等单元电路组成,如图18所示。


      该电路的工作电压为5V、72V,典型值为5V。集成块4069(IC1)内置6个反相器JC1EJC1F、R13、R14、C3组成自激多谐振荡器,产生方波。当有物体位于传感器上方有效距离内时,在三极管VT1的驱动下,HW1发射红外脉冲信号,经障碍物反射后,光敏二极管HW2接收红外脉冲信号,并将其转换成电压脉冲信号,先经VT2和VT3两级放大,再经IC1A和IC1B整形,最后通过VD2给C8充电,使IC1⑤、⑨脚迅速变为高电平,则⑥、⑧脚变为低电平,信号指示灯LED2亮、VT4导通,信号输出端(OUT)为低电平(电压约为0.7V)。

      若HW2未接收到红外信号,IC1⑤、⑨脚为低电平,其⑥、⑧脚为高电平,VT4截止,信号输出端(OUT)输出高电平(电压约为3.8V)OVD2、R16、R10、C8组成延时电路,调节KI6可调节延时时间长短。

12.火焰传感器

      火焰传感器主要用于燃气灶、燃气热水器等需对火焰进行检测的电器中,其典型应用电路如图19所示。VT1是火焰感应头,其外形与普通二极管相同,如图20所示。

      VT1能探测到火焰发出的波段范围分别为700nm〜1100nm(纳米)的短波近红外线(SW-N1R),并将其转换成电信号输出。在图19中,IC1(LM393D)是一个双电压比较器,对输入的两个模拟电压比较,当同相输入端(+端)电压高于反相输入端(一端)时,则输出高电平,反之输出低电平。若有火焰,VT1导通,IC1③脚为低电平,低于②脚电压,则①脚(OUT)输出低电平(约0V),LED2亮;若无火焰,VT1截止,③脚电压为5V,高于②脚电压,①脚输出高电平(约4.4V),LED2不亮。可调电阻R5用于调节IC1的③脚基准电压值,即调节传感器的灵敏度。

13.PN结温度传感器

      PN结温度传感器是利用晶体管PN结的正向压降随温度变化的特性制作而成,具体原理如下:晶体管的PN结温度每升高1°C,其正向压降就减小2mV〜2.5mV,检测晶体管PN结的正向压降,就可得知晶体管所处环境的温度。该类传感器具有输出电压线性好、尺寸小、热时间常数短(0.2s~2s)、测温范围宽(-50°C+150°C)等优点,常与单片机相连,用于电子电器的过热、过载和自动化控制系统中。在实际应用中,常用开关二极管1N4148作为该传感器的探头,用差分放大器对信号进行放大,如图21所示。

      电路采用5V供电,VD1为传感器探头。在VD1温度为15°C时,测得Vt+、Vt-电压分别为4.16V,3.66V;在VD1温度为75cC时,Vt+、Vt-电压分别为4.16V、3.52V。

14.颜色传感器

       颜色传感器主要用于彩色打印、图像识别、医疗诊断、监视器校准等领域-TCS23。是业界第一款有数字兼容接口的RGB彩色传感器,它能检测物体颜色,并高速输出对应频率的数字信号。该传感器内置红色、绿色、蓝色及透明滤光光电二极管(各16只),如图22所示。

       这些光电二极管交叉排列在芯片内部,组成8 X 8光电二极管阵列,最大限度地保证入射光检测均匀性,从而增加颜色识别的精确度。另一方面,相同颜色的16只光电二极管并联,均匀分布在二极管阵列中,以消除颜色的检测误差。光电二极管阵列识别彩色,然后通过电流-频率转换器将电流信号转换成方波,其频率与光强度成正比,如图23所示。

      TCS230的供电电压为2.7V〜5V,输出数字信号,可直接驱动标准的TTL或CMOS逻辑电路,即可直接与微处理器或其他逻辑电路相连接,并且每个彩色信道具有1()位以上的A/D转换精度,其外围电路非常简单,如图24所不CTCS23O的3(卜S3端为设置端,通常与单片机相连,SO和S1用于设置输出频率比例因子(TCS230的典型输出频率范围为2Hz〜500kHz)。输出频率比例因子可使颜色传感器的输出能够适应不同的测量范围,提高它的适应能力,例如:当使用低速的频率计数器时,就可以选择小的比例因子,从而使TCS23O的输出频率和计数器相匹配。S2和S3用于选择光电二极管类型,对应关系见表4。

      例如要检测红色,则将S2和S3设置为低电平,这时16个红色滤波光电二极管起作用。OE端为传感器片选信号端,接单片机信号输出端口。OUT为信号输出端口,输出占空比为5()%的方波信号。另外,在实际应用中,在TCS23O四周通常安装多只白光LED,增加检测时的光照亮度,以排除杂物、飞尘、光影等对颜色的识别干扰。本文未结束,请继续阅读《智能家电常用新型传感器电路原理精讲(下)》。