概述:STR-A6079M是日本三肯株式会社出品的一款低待机功率PWM型开关电源的电源集成电路,它是一款结合功率MOSFET和电流模式型PWM控制器IC芯片。
一、STR-A6079M引脚功能和实测电压
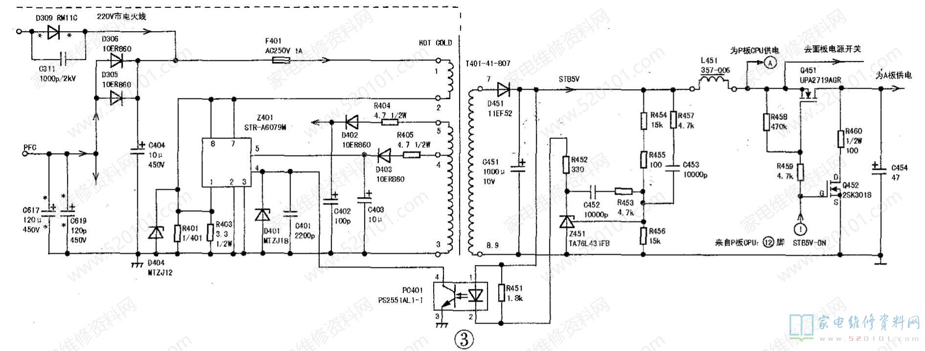
以下数据是在松下P50UT30C液晶电视中测得的:①脚:大功率MOS管S极,实测0V;②、③脚:接地脚,实测0V;④脚:负反馈稳压输入,实测1.3V;⑥脚:供电脚,内部包含有过压保护功能,实测14V;⑥脚:空脚;⑦脚和⑧脚:大功率MOS管D极,内部接有启动电路。待机时因为PFC电路不工作,实测300V,电源ON时实测390V。
二、STR-A6079M典型应用电路
如下图所示,是松下P50UT30C等离子电视开关电源电路,待机电源电路由Z401、T401组成。D309、 C404组成半波整流电路,把输入的交流220V电源进行半波整流,在C404上得到大约300V的直流电压,加到T401的初级①-②绕组,为待机电源电路供电。


网友评论