1.同步移相调压
在三相交流电中,对每一相都进行相同角度的移相,经移相处理后的三相电流之间的相位差仍然保持120°角不变,三相始终处于平衡。此种方式称为同步移相调压。
2.三相线性固态继电器(简称XSSR)
三相线性固态继电器是专为解决同步移相调压而研制的器件。将移相电路固化在模块内部,其电路符号、引出端子和测试电路参阅图1。初级是一个发光二极管,次级是三个互相绝缘的双向可控硅。引出脚间距是2.54mm的整倍数。
外部输入回路需要一个9V直流电压和10k电位器,送给①、②脚一个可以调节的直流电压。
外部输出回路包括三相电源和负载(以灯泡代替)。三个灯泡按Y形连接,可以直观显示调压过程。并且用三个指针式交流电压表跟踪测量电压幅度,以判断三相平衡。
当旋转电位器时,可以看到三个灯泡产生同步亮度变化,三个电压表读数相等。通过上述测试,可以对本器件的同步移相调压原理及接线方法有基本的了解。
输入端①、②脚之间的直流电压Usr与输出端某一组交流负载上的压降Url之间的电气性能关系见图2。关断区:当输入电压小于1.4V时,负载电阻上的电压为0;完全导通区:当输入电压大于4.5V时,负载电阻上的电压接近220V;线性控制区:当输入电压介于1.4V和4.5V之间的区域时,输入电压与输出电压呈线性正比例关系。可以把它看作是直流一交流线性放大器,输入端看作是一个用直流电压来线性控制交流电压的接口。各种传感器均可用模拟直流信号送入。

电气参数
初级电压0~9V,电流0~20mA,内部已接限流电阻。次级电压600V,输出电流2A。调功范围0~99.5%。初次级之间采用光电隔离传输,耐压大于2500V。
电流扩充
此种XSSR模块额定电流2A,可直接触发上千安培的单向可控硅,以扩充负载能力。图3表示外接扩充元件为两只反向并联的单向可控硅,KSSR输出端分别直接连接到单向可控硅的G极。Rv是压敏电阻,以吸收感性负载中产生的瞬间峰压。也可以将图3全部组件封装在一起,做成大功率调压模块。

3.单相线性固态继电器
与上述三相XSSR相比,单相XSSR只是输出端缺少了两相。其输入、输出电气性能同图2。输出电压600V,电流2A。外部尺寸及接线图见图4。单相XSSR可对220V交流负载的功率作0~99.5%范围的线性调节。广泛应用于需要连续线性调功的场合,如调光、调温、调速、交流稳压等。因为是通过设定一个直流电压值来实现对交流的调功,所以很容易做到程序控制,并可以通过引入负反馈,将负载功率锁定在预定值上。
图5电路举例说明电动机调速器原理。电动机的转速与两端的交流电压值有直接的对应关系,所以改变电动机两端的交流电压就能达到调速、稳速目的。电动机两端电压经R1整流桥进入光耦合器,经光耦将电流变化转换成输出端三极管c、e之间电阻的变化,再送至差动放大器的反相输入端作为负反馈控制。
w1为手动调速电位器,当手调电动机转速达到预定值后,负反馈电路将锁定转速。其过程如下:
假如电动机转速升高,取样电压增大,引起光耦次级c、e之间阻抗降低,LM393 ⑥脚电位降低,输出端⑦脚电位上升。XSSR的输入电流减少,次级交流电的导通角减小,使电动机转速下降到预定值。
反之,假如电动机转速下降,也会引发负反馈作用使XSSR次级电流增加,电动机转速上升到预定值。
如需要对转速进行程序控制,将电位器拆除,在LM393第⑥脚输入设定的直流电压即可。
图6举例说明交流稳压器原理。将图5中的电动机换成自耦式升压变压器,L1是220V绕组,L2是升压绕组(“·”表不同名端)。

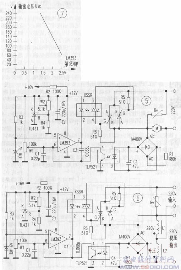
稳压原理:图7表示在调整W1时,LM393比较器反相输入端第⑥脚与输出电压Usc之间的关系。负反馈原理与上述取样电流的作用过程相同。稳压特点是精密无级稳压。
制作与调整:升压变压器中的L2为升压绕组,当电源电压严重不足,比如只有150V时仍能够靠升压绕组把电压提升到220V。为了适应不同地区,可在升压绕组中多留几个抽头备用,比如50V、60V、80V等。变压器功率视实际而定。
本电路的长期稳定度取决于LM393的直流工作状态。首先是+12V供电,可使用TL431,并且在输入电压幅度上适当提高,以备在交流供电不足时仍能提供精密稳定的直流电压。其次,在第⑤脚的6V基准稳压二极管也应有很好的温度补偿特性。
通电前按配置接入全额负载,按照曲线调节w1,使输出电压对准220V。本稳压器可在交流电压150V~240V输人情况下,输出稳定的220V电压。
网友评论