传统的滚筒洗衣机只有低速正/反转洗涤和高速脱水两种转速,采用双速电动机拖动就可满足需求。近年来,滚筒洗衣机的功能越来越多,如脱水前衣物摆平,烘干衣物翻滚,低、高速脱水等,两种转速的电动机已无法满足新技术的要求,需要采用具有两种以上转速的电动机,通常采用的是可以调速的电动机。
国产新型滚筒洗衣机上用于调速的电动机有两类:一类是双速感应电动机,其结构与传统滚筒洗衣机使用的双速电动机相同,仍称为“双速电机”;另一类是单相串激励电动机,简称“串励电机”。这两类电动机的调速基本上借助于微处理器芯片TDA1085C来完成,本文介绍电动机调速原理及调速控制电路常见故障检修方法。
一、双速电动机调速控制电路
以小鸭XQG50-428G型全自动滚筒洗衣机为例,调速控制电路由程控器开关“5”、“38”、“40”,调速电路板ME和双速电动机M等组成,相关电路如图1所示。
双速电动机M由三个主要部件组成:一是低速电动机M-L和电容器CD1;二是高速电动机M-C和电容CD2;三是测速发电机M-TG,亦称机械转速传感器,M-TG与M-L、M-C转子同轴同速转动。程控器开关由程控器同步电动机驱动.根据用户待定的洗涤工作程序与“B”、”T"端接通或置空位“0”。“5”用于洗涤和脱水时调速控制;“38”用于洗涤、脱水转换,“38B”为脱水位置,M-C转动进行低、高速脱水,“38丁'为洗涤位置,接通后“40”得电,在程控电动机转动控制下,使“40B”、“401'轮流接通或断开,使M-L转动进行正、反转洗涤和衣物摆平。
ME电路板以电动机调速专用集成电路TDA1085C为核心元件构成。该芯片在波轮洗衣机和滚筒洗衣机中,广泛用于双速电机和串励电机的调速电路。TDA1085C采用16脚双列直插式塑料封装,内含调速线性上升发生器、测速稳速等电路。其⑨、⑧脚为电源正、负端,工作电压为12VT8V。⑤脚为调速控制电压输入端,⑤脚与⑨脚VDD间所接调速电阻有效值越小,⑬脚输出的调速脉冲信号宽度越大,双向可控硅VS导通角越大,电动机M-L或M-C的转速也越高;反之,则转速变低。⑫脚为转速信号电压输入端。RS为PCB板上印制的印刷线路铜箔窄条,起限流作用,一般允许最大工作电流为8.5A±1.5A。R1〜R4(元件标号是笔者为叙述方便所加)为调速电阻,电阻值是对ME板上实际元件测量所得。调速程控开关“5”有“B”、“T”、"O"三挡。(1)洗涤("38T'、“40B”或“40T'接通)状态有两种转速:“50”接通(空挡)时,R1跨接在TDA1085C的⑤、⑨脚间,调速电阻值为4.3K,双速电机M-L以55r/min的转速进行正、反转洗涤;当“5B”接通时,R4(82。)与R2(4.3k)串联后,再与R1并联,⑤、⑨脚间的等效调速电阻值为2.17K,双速电机M-L以100r/min的转速进行正、反转脱水前衣物摆平动作。本机型洗涤时“5T'挡未用。(2)脱水(“38B”接通)状态有低速和高速两种脱水转速:“5B”接通时,⑤、⑨脚间的调速电阻有效值为2.17k,双速电机M-C以400r/min的转速进行低速脱水;当“5T”接通时,R3与R4串联后再与RJ并联,⑤、⑨脚间调速电阻有效值为697欧,双速电机M-C以800r/min的转速进行高速脱水运转。M-L或M-C启动后,测速发电机M-TG同步转动,并将电动机转速以信号电压的形式由⑫脚送入TDA1085C,芯片将设定转速的基准电压与取样电压进行比较后,产生正或负的压差值送到转速调节线性发生器(在⑤、⑥、⑦脚内)、控制放大器(在⑯脚内)和触发脉冲发生器,由⑬脚输出控制双向可控硅VS导通角的脉宽调制脉冲,一使加在双速电机M⑧脚(M-L和M-C公共端)上的工作电压发生变化,保证电动机在设定转速平衡运行。顺便提一下,以上分析的是双速电动机分级调速(定速调整)原理,不难想象,若在TDA1085C⑤、⑨脚间接一个电阻值适当的电位器,调节电位器电阻值,双速电动机的转速就可实现无级变速调速;另外,单片微机(CPU)在洗衣机控制电路中大量使用,双速电动机的调速可由单片微机完成。
单片微机存储有电动机转速的基准参考电压,双速电动机转动时,测速发电机M-TG将转速取样信号电压送至采样端口,与基准参考电压比较、处理后,输出控制信号调整双向可控硅的导通阀,改变双速电动机的工作电压,即可实现单片微机进行调速控制。
双速电动机各绕组的直流电阻值(用500型万用表Rxl欧挡测得)如下:M-C⑦、⑧端130,③、⑧端为27欧,⑦、③端为40C;M-L②、⑧端和⑥、⑧端均为56欧,②、⑥端为90欧,⑧端与②、⑥端有一2211公共绕组;M-TG①、⑤端为120欧。该型滚筒洗衣机调速控制电路常见故障及原因如表1所示。
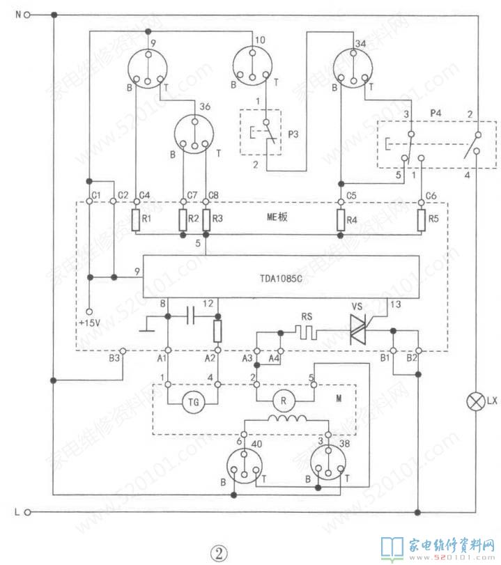
以小鸭XQG50-428型全自动滚筒洗衣机为例,调速控制电路由程控器开关“9”、“10”、“34”、“36”、“38”、“40”,不脱水开关P3,转速选择开关P4,转速指示灯LX,调速电路板ME和串励电动机M等组成,相关电路如图2所示。

串励电动机M由定子绕组M-L、转子M-R和同步运转的测速发电机M-TG等组成。程控器各有关开关的功能是:“38”、“40”通过改变M-L的接线,进行正、反转控制,用于洗涤、衣物摆平和烘干衣物翻动。“9”、“36”用于洗涤,摆平、烘干转速控制。
“10”、“34”用于高、低速脱水控制,按下P3使其常闭触点断开,可实现不脱水功能。P4选择脱水转速,未按下为低速脱水,按下后P4③、①端接通,可进行高速脱水,并由LX指示高速脱水状态。ME调速电路板以TDA1085C为核心元件组成,其调速原理与双速电动机调速板相同,R1〜R5为阻值不同的调速电阻,RJ>R2>R3>R4>R5。
(1)洗涤状态有三种转速:“9B”接通时,R1接在TDA1085C的⑤、⑨脚间,串励电动机M产生50r/min转速,进行正、反转洗涤;当“9T”、“36B”接通时,R2接在⑤、⑨脚间,串励电动机M产生约100r/min转速,进行洗涤结束和脱水前的正、反转衣物摆平动作;当"9T‘、”36T”接通时,R3接在⑤、⑨脚间,串励电动机M产生约150r/min转速,进行衣物烘干(有的机型无烘干功能)时的快速翻动。
(2)脱水状态有低速脱水、高速脱水两种转速:脱水状态"10T”接通,P3也处于接通状态,若按动P3使其常闭触点断开,则禁止或停止脱水。当“P3”、“34B”接通时接在TDA1085c⑤、⑨脚间,串励电动机以400r/min的转速进行低速脱水;当“10T”、“P3”、“34T”接通时,如果脱水转速选择开关未按下(图2所示位置),则P4③、⑤脚接通,仍然是调速电阻R4接在⑤、⑨脚间,串励电动机M以400r/min转速进行低速脱水;若P4被按下选择高速脱水时,P4③、⑤脚断开,③、①脚和②、④脚分别接通,此时调速电阻R5接在⑤、⑨脚间,串励电动机M将以100r/min转速进行高速脱水,同时LX点亮做高速脱水指示。在脱水时如“34T”接通,可通过手动操作P4进行低、高速脱水转速的切换,也可以按动P3停止脱水(如再按一下P3可继续进行脱水)。本机采用的是串励电动机分级调速,和前述双速电动机一样,也可以用电位器控制进行无级调速。当然,也可以用单片微机控制串励电
动机调速。
串励电动机M各绕组的直流电阻值如下:⑥、③端2.2欧;②、⑤端5欧;①、④端120欧,该机型滚筒洗衣机调速控制电路常见故障及原因如表2所示。
网友评论