一部真汉子RSCF-8217型电动剃须刀,按下“开1关”轻触复位键可以启动直流电动机,但是再按下该轻触复位键时,直流电动机却不停止旋转。一时束手无策,只好拆开电动剃须刀外壳,将内部电池的一极与电路的连接线断开,迫使电路停止工作,直流电动机停止转动。经检查,并非“开/关”轻触复位键接触不良造成的问题。

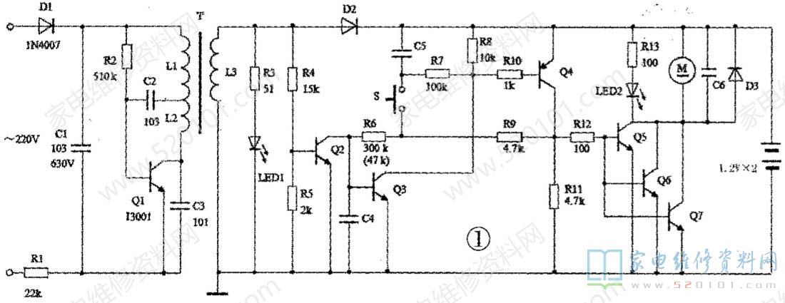
         在无相关电路资料的情况下,根据该电动剃须刀电路实绘电路原理图见图1。

         该电路有部分是采用贴片元件,贴片型的电容、二极管和三极管均未标出参数和型号。充电工作时,220V 交流电经R1限流、D1半波整流和C1滤波后得到约200V的直流电压,该电压作为由Q1组成的开关振荡电路的工作电源,使开关振荡电路工作。高频变压器T的L3绕组输出的高频脉冲电压经二极管D2整流后对两节镍镉电池充电。充电时,绿色LED1发光,显示充电状态。此时,三极管Q2处于饱和导通,使三极管Q3截止,R8无电流流过,R8两端电压为零,三极管Q4的发射结因无正向偏置电压而截止,则电阻R11无电流流过,R11两端电压为零,三极管Q5、Q6、Q7的发射结因无正向偏置电压都截止,直流电动机M不转,红色LED2不亮。这时,即使按下“开/关轻触复位键s,电机M也不转。
        在没有接上220V交流电时,开关振荡电路不工作,高频变压器T的I3绕组无脉冲电压输出。D2截止,绿色LED1不亮,Q2处于截止状态。如果没有按下“开/关”轻触复位键S,Q3、Q4和Q5、Q6、Q7都截止,电机M不转。如果按下s,在镍镉电池的直流电压作用下,形成通过R8->R7->S->R6->Q3的b-e结的回路电流,使Q3导通。R8有电流流过,R8两端产生的直流压降使Q4导通。R11有电流流过,R11两端产生的直流压降又使Q5、Q6、Q7饱和导通,直流电动机M转动。同时,红色LED2发光,显示工作状态。R11两端的直流电压又通过R9和R6给Q3的b-e结提供正向偏置电压,维持Q3处于导通状态。这时,即使“干/关”轻触复位键s处于复位(S断开)状态,对导通的Q4、Q5、Q6、Q7都无影响,直流电动机仍维持转动。如果再次按下S,则R6与R9连接点的电位通过接通的S和R7被导通Q3的uCE管压降拉低,导致Q3的b-e结偏压小于其死区电压而截止。这样,Q4截止,Q5、Q6、Q7也都截止,直流电动机M就停止转动。
         通过上述电路工作原理分析可知,按下"开/关”轻触复位键,直流电动机开始旋转,说明Q5.Q6.Q7由截止进入导通状态。如果再按下“开/关"轻触复位键,直流电动机仍旋转,说明此时Q5、Q6、Q7仍然处于导通状态,即表明Q4也仍然处于导通状态,R11两端仍有大于Q5、Q6、Q7导通所需的至少0.7V的直流电压(实测R11两端直流电压约为2.1V)。说明再次按下轻触复位键(S接通)时,Q3并没有由导通变为截止,即说明R6与R9连接点的电位并没有被导通Q3的uCE管压降拉低致使Q3处于截止状态。实测Q3的UCE管压降约为0.8V,未接近饱和导通状态时的饱和压降值0.3V。因此,初步判断是Q3的B值变小后造成其未完全进入饱和导通状态,这时,由于Q3的uCE管压降不够低,当“开/关"轻触复位键按下(S接通)时,R6与R9连接点的电位降得不够低,使Q3的发射结仍得到其导通所需的正向偏置电压,所以造成Q3仍处于导通状态。
          将原Q3管用p值大的三极管更换,或是将原R6阻值减小,使Q3进入饱和导通状态,使Q3的UCE管压降降至约0.3V。考虑到更换Q3不如更换R6方便,最后将R6用47k的电阻替换,故障消除。
         小结:当遇到这种按“开/关”停止不了直流电动机转动的故障时,由电路工作原理分析可知,可以将该电动剃须刀的充电插头插入220V交流电,迫使电动剃须刀的直流电动机停止转动。实践也验证了确实如此。