创维5800-P32TQF-00系列电源板常见型号有5800-P32TQF-0010、5800-P32TQF-0020、5800-P32TQF- 0030,均为电源+高压二合一板,常称整合板或IP板,具有电路简洁、功耗小、故障率低等优点。三种型号的电源+高压二合一板结构和原理基本相同,应用 在创维32IAIHM、32S16IW等8M18机芯和部分8M19机芯液晶彩电中。


一、电源电路工作原理
创维5800-P32TQF-0010和5800-P32TQF-0030电源+高压二合一板实物图解分别如图6-1和图6-2所示。本节以创维5800-P32TQF-0010电源+高压二合一板为例,介绍其工作原理和故障维修。

    创维5800-P32均F-0010电源+高压二合一板电路组成框图如图6-3所示。它主要由待机副电源、PFC电路、DC-DC变换主电源和半桥式输出高压板电路四部分组成。

1、PFC电路
    创维5800-P32TQF-0010电源+高压二合一板PFC电路如图6-4所示。它由驱动控制电路U3 (FAN7530)、大功率MOSFET(开关管)Q5、储能电感T2、整流滤波电路VD12、C29组成,将C29上的电压由300V提升到稳定的 380V,为PWM主开关电源和背光灯高压板电路供电,起到稳压和恒流的作用,提高电路的功率因数,增强本机适应电网电压变化的能力。

(1)、 FAN7530简介
    FAN7530是飞兆公司开发的PFC电路专用集成电路,内部电路框图如图6-5所示。它内含锯齿波发生器、误差放大器、零电流检测电路、驱动输出电路 等,其内部提供了多种保护功能,包括平均电流模式或电压模式控制,软启动,VCC滞后欠电压闭锁,欠电压、过电压和过载保护,以及滞后热关机等。该芯片的 工作频率是变化的,本电源设定的最低工作频率是27kHz。FAN7530引脚功能和对地电压见表6-1。

(2)、启动校正过程
    AC220V市电经桥式整流,产生的100Hz的300V左右电压,经储能电感T2送到PFC电路开关管Q5的漏极;开机副电源工作后,经待机控制电路 V3送来的17V的VCC2电压,加到U3的8脚,为其提供工作电压,U3启动工作,产生锯齿波脉冲电压,由内部电路处理后,从7脚输出激励脉冲,经 R41驱动Q5工作于开关状态。
    当Q5饱和导通时,市电电压由整流后的300V电压经电感T2、Q5的漏一源极到地,形成回路,在TZ中产生感应电压;当Q5截止时,300V电压经电感 T2、VD12、C29到地,对C29充电,同时,流过T2电流呈减小趋势,电感两端必然产生左负、右正的感应电压。这一感应电压与300V电压的直流分 量叠加,在C29正端形成380V左右的PFC直流电压,不但提高了电源利用电网的效率,而且使得流过T2的电流波形和输入电压的波形趋于一致,从而达到 提高功率因数的目的。
(3)、稳压过程
    PFC电路输出电压的变化经R31、R36、R42、R45与R50分压后作为取样电压由U3的1脚输入。T2的二次感应电压一是经R40送到U3的2 脚,作为误差信号;二是经R35送到U3的5脚,作为过零检测信号。上述取样和检测电压经内部比较放大后,进行对比与运算,确定7脚(输出端)的脉冲占空 比,’维持输出电压的稳定。在一定的输出功率下,当输入电压降低时,U3的7脚输出的脉冲占空比变大,开关管Q5的导通时间延长,输出电压升高到正常值;当输入电压升高时,U3的7脚输出的脉冲占空比变小,Q5的导通时间缩短,输出电压降低到正常值。

(4)、过电压、欠电压保护电路
    U3的8脚(VCC2供电送入端)设有电压检测电路,当该脚电压过低或过高时,内部保护电路启动,切断集成电路内部供电,达到保护目的。
    U3的1脚(PFC输出电压取样输入端)内设误差放大器和采样点关断电路,该脚正常电压在2.5V左右。当输入到1脚的取样电压低于0. 45V或者高于2.7V时,PFC电路关断。
(5)、过电流保护电路
    U3的4脚(电流检测输入端)通过R44对Q5的漏极电阻R54两端电压进行检测。R54两端的电压降反映了PFC电路电流的大小,当Q5电流过大时,R54两端的电压降随之增大,4脚电压超过0. 8V, PFC电路就会停止输出。


2、副开关电源
    创维5800-P32TQF-0010电源+高压二合一板副开关电源电路如图6-6所示。它由厚膜电路U8 (FSQ110)、开关变压器T5和取样误差放大电路Q6、光耦合器U7等组成。副开关电源变压器T5有三组电压输出,一是在冷接地端输出+5V电压,为 主板上的微处理器控制系统供电;二是在热接地端有两组电压输出,一组输出VCCIN工作电压,经开关机电路控制后,为电源板的PFC电路、主电源和高压板 推动电路提供VCC2、VCC3电压,同时为副电源U8稳压电路提供工作电压;另一组为副电源U8的2脚提供启动后的VCC工作电压。

(1)、FSQ110简介

    FSQ110是一款专用的小型开关电源厚膜电路,其内部电路框图如图6-7所示。它内含一个电流模式PWM控制器和大功率MOSFET, PWM控制器的工作频率为67kHz,专门设计用于高性能开关电源,电源以最少的外部元器件构成。PWM控制器还包括一个固定的振荡器、欠电压锁定保护、 过热关机保护、温度补偿精密电流源环路补偿和故障保护电路。其引脚功能和参考电压见表6-2。

(2)、启动工作过程
    AC220V市电经延迟熔丝管及L2和L3组成的互感电路滤波,滤除市电中的高频干扰信号,经桥式整流滤波,产生300V的脉动直流电压,经VD10对 C29充电,得到300V直流电压,该电压在待机PFC电路未工作时为300V左右,开机PFC电路启动后升高到380V左右。
    AC220V市电整流滤波后产生的B+电压,经开关变压器T5的5-4绕组送到FSQ110厚膜电路的6~8脚内部MOSFET的漏极,同时B+电压还经 R29、R30为FSQ110的5脚提供电压,FSQ110获电启动工作,振荡电路产生激励脉冲,驱动内部MOSFET工作于开关状态,在T5的各个绕组 产生感应电压。
    T5的热接地端1-3绕组上感应电压经R9限流,VD6, C32整流滤波后产生20V的VC-CIN电压,经待机控制电路V3和V6控制后,为PFC电路U3、主电源驱动电路U1、高压板驱动电路U5供电;T5 的热接地端2-3反馈绕组上感应电压经R10限流,VD7、C19整流滤波后产生9V左右的电压,为FSQ110的2脚供电,提供启动后的VCC工作电 压。
T5的冷接地端7-8绕组感应电压经VD1整流,C15、L6、C51、C52滤波后产生+5V电压,为主板微处理器控制系统供电。

(3)、稳压控制电路
    5V输出电压经R6和R8取样后送到三端精密稳压器Q6(TL431)的R端,当5V电压升高时,反馈到Q6的R端电压也会升高,则Q6的A、K端间的内 阻变小,使光耦合器U7的2脚电压变低,U7内部的发光二极管发光强度增强,U7的3、4脚内阻变小,则FSQ110的3脚的电压变低,通过其内部电路的 控制,最后使输出电压降低,以达到稳压的目的。若5V输出电压降低,其稳压过程与上述相反。
(4)、开关机控制电路
    开关机控制电路如图6-6下部所示,一是由晶体管V4、光耦合器U4、VCC电压控制和稳压电路V3, VD19等组成VCC2控制电路,对PFC振荡电路U3和PWM振荡电路U1的VCC2工作电压进行控制;二是由误差放大器Q9、晶体管V6组成VCC3 控制电路,对高压板推动电路U6的供电进行控制。
    开机时,从主板送过来ON/OFF高电平开机信号,使V4导通,U4的1、2脚内部发光二极管发光,3, 4脚内部的光敏晶体管导通,为V3的基极提供正向偏置电压,经VD19(17.5V)稳压后导通,副开关电源提供的VCC IN电压经V3稳压后输出VCC2电压,为U3和U1提供约17V的VCC工作电压,PFC电路和主电源工作。PFC电路启动后,输出B+电压由待机时 的+300V提升到+380V, Q9导通,V6导通,输出VCC3电压,为高压板U6提供约16V的工作电压。
    遥控关机时,从主板送过来ON/OFF低电平待机信号,V4截止,此时U4也截止,V3基极失去正向偏置电压而截止,切断了U3和U1的VCC2供电,PFC电路和主电源停止工作。PFC电路调整工作后,输出B+电压由+380V降低到+300V、Q9截止,V6截止,切断U6的工作电压,高压板停止工作。


3、主开关电源
    创维5800-P32TQF-0010电源+高压二合一板主开关电源如图6-8所示。它由驱动控制+MOSFET的厚膜电路U1 (FSQ0565R)、开关变压器T1、稳压控制电路U2、Q1等组成,将380V电压转换为12V和24V,为主电路板提供电源,12V主要为主板数字 电路和小信号处理电路供电,24V主要为伴音功放电路供电。

(1)、 FSQ0565R简介
    FSQ0565R是PWM控制芯片/大功率MOSFET的复合电源芯片,其内部电路框图如图6-9所示。它包括基准电压源、振荡器、PIM调制器、RS触 发器、驱动级、MOSFET输出级以及过电流、过电压、欠电压和过热等完善的保护功能。其引脚功能和对地电压见表6-3。

(2)、启动工作过程
    PFC电路输出的380V电压经开关变压器T1的一次绕组电压加到厚膜电路U1的1脚,经待机控制电路V3送来的VCC2电压,加到U1的3脚,为其提供 工作电压,U1启动工作,产生锯齿波脉冲电压,经内部电路处理后,激励内部MOSFET工作于开关状态,在T1的各个绕组产生感应电压。T1的热地端反馈 绕组感应电压经VD57、R23、R22分压,作为反馈电压送到U1的5脚。

(3)、整流滤波输出电路
    开关变压器T1的二次侧冷地端有两感应电压:一组感应电压经VD3整流,C12、L1、C111滤波后得到+24V电压,送到主板为伴音功放电路供电;另一组感应电压经VD8整
流,C18、L5、C17滤波后得到的+12劝电压,一是为主电路板的各组小信号电路供电,二是为电源板的背光灯高压板驱动控制电路供电。

(4)、稳压控制电路
    稳压控制电路由取样电路R34、R43,误差取样放大器Q1(TL431),光耦合器U2等组成。它对开关电源一次厚膜电路U1的4脚电压进行控制,达到稳压控制的目的。
    +12V电压经R34、R43取样后,加到Q1的R端作为稳压取样,当+12V电压升高时,Q1的R端电压升高,Q1的A-K端的内阻变小,U2的2脚电压降低,3-4脚的内阻变小,U1的4脚电压降低,使输出的电压降低,完成稳压过程。
(5)、过电压保护电路
    过电压保护电路如图6-6右下部所示,VD14和VD15分别是+24V和+12V的过电压保护取样的稳压二极管。当其中一组电压升高时,相关稳压二极管 击穿,VD17或VD18导通,高电平电压加到V5基极,V5导通,将副电源稳压光耦合器U7的1脚电压拉低,U7截止,控制副电源厚膜电路U8的3脚电 压上升,内部保护电路启动,开关电源停止工作,实现保护。


二、电源电路故障维修
    创维5800-P32TQF-0010电源+高压二合一板引发的故障主要有三种:一是指示灯不亮,多为副电源部分发生故障;二是指示灯亮,无图无声,主要是主电源+24V、+12V供电电路故障;三是有声无光,则是背光灯高压板故障。
    1、待机指示灯不亮
    如果发生指示灯不亮故障,故障范围在副电源部分,可首先确认连接器有没有发生虚焊、开路故障。如果测量副电源无5V电压输出,首先检查AC220V输入电路的熔丝是否熔断。
   (1)、熔丝熔断
    如果熔丝熔断,说明电源板存在严重短路故障。
    1)检查市电输入、抗干扰电路、整流滤波电路是否发生击穿故障。
    2)检查主、副开关电源厚膜电路U1、U8和PFC电路MOSFET是否击穿短路。
    3)检查PFC电路(见图6-4)的整流滤波电路VD12、VD10、C29是否发生击穿短路故障。
    4)如果U1、U8和PFC电路的MOSFET击穿,应排除引起厚膜电路和MOSFET击穿的原因,一是检查U1、U8的尖峰脉冲吸收电路;二是检查U1、U8的稳压控制电路,避免更换后造成再次损坏。
    2.熔丝未断
    如果熔丝未断,且指示灯不亮,副电源无5V电压输出,则是副开关电源电路未工作,主要对以下电路进行检测。
    1)首先测量U8的6~8脚有无300V电压,如果无300V电压,检查AC220V市电整流滤波电路的输出端有无 300V电压输出。无300V电压输出,检查市电输入电路和整流桥是否发生开路故障。
    2)检查U8的5脚有无启动电压,无启动电压,检查U8的5脚外部的R29、R30是否开路和烧断。
    3)检查副开关电源的稳压控制电路U7、Q6。检测U8的各脚电压和对地电阻,并判断U8是否损坏,必要时,更换U8试试。
    4)检查副开关电源+5V的负载电路控制系统是否发生严重短路故障,严重短路会造成副开关电源无电压输出。
    5)检查副开关电源稳压控制电路联锁的主电源过电压保护电路V5是否启动,测量V5的基极电压,如果V5的基极电压由正常时的0V变为0. 7V以上,则是过电压保护电路启动,可采取接假负载,将V5的基极对地短路,解除保护测量主电源输出电压,判断故障范围。如果输出电压过高,检查主电源稳 压控制电路;如果输出电压正常,检查过电压保护电路元器件参数,特别是检测电路的稳压管VD14、VD15是否漏电。

    2、待机指示灯亮
指示灯亮,说明副开关电源正常。可按遥控器上的“POWER”键开机,测电源板与主电路板连接器开关机电压是否为高电平,判断是微处理器控制系统故障,还是开关电源电路故障。

    (1)、主开关电源维修
    1)如果测量主开关电源始终无电压输出,说明主开关电源未工作,测量U1的3脚有无VCC2供电。如果有VCC2供电,则测U1的外部电路和稳压控制电路,必要时更换U1。
    2)测量U1的3脚无VCC2供电,检查V3、V6、VD19组成的稳压控制电路和由V4、U4组成的开关机控制电路。
    3)检查主开关电源的负载电路控制系统是否发生严重短路故障,严重短路故障也会造成无电压输出。主开关电源二次侧整流二极管VD3、VD8,电容C11、 C18、C17容易损坏,VD3、VD8和CRT电视机用的整流二极管是有区别的,这里用的整流二极管为肖特基二极管,特点为正向压降低、电流大。

    (2)、PFC电路检修
    如果主开关电源输出电压不稳定,带负载能力差,除主开关电源本身故障外,很可能是PFC电路发生故障。PFC电路正常时,电容C29两端电压在370~400V之间都是正常的;PFC电路发生故障时,C29上的电压只是整流滤波后的300V左右。
    1)测量U3的8脚有无VCC2供电输入,无供电输入,检查开关机控制电路和VCC2电压控制电路。
    2)如果测量U3的8脚有VCC2电压输入,但PFC电路输出端C29两端电压不稳定,则检查U8的1、2脚外部取样电路,当1, 2脚稳压取样元件变值时,就会造成C29两端电压升高或降低。
    3)检查U3的4脚外部的过电流保护电路。4脚通过一只电阻来检测流过MOSFET的电流,并和内部参考电流做比较,决定MOSFET的关断。如果该脚的取样电压大于1V、PFC电路保护启动,停止工作。
    4)检查PFC末级功率输出电路Q5是否损坏,C29是否失效开路等。

    例6-1:待机指示灯亮。开机后自动关机。
    分析与检修:开机时指示灯亮,说明副开关电源已经起振工作,开机后几秒钟自动关机,说明主开关电源停止工作,很可能是保护电路启动。
    对保护电路进行检测,开机的瞬间测量过电压保护电路V5的基极电压,发现有0. 6V的高电平,判断过电压保护电路启动。开机的瞬间测量过电压保护隔离二极管VD17、VD18的正极电压,发现VD17、VD18的正极开机的瞬间均呈 高电平,判断开关电源稳压控制电路发生故障,造成主开关电源输出电压过高。对稳压控制电路元器件进行检测,未见异常,怀疑光耦合器U2内部开路,更换U2 后,故障排除。

    例6-2:开机三无.指示灯不亮。
    分析与检修:指示灯不亮,说明副开关电源故障。检查整流滤波后的+300V无电压,测量市电输入熔丝管F1熔断,说明电源板有故障。用Rx1挡逐个测量电 源板的整流全桥、PFC开关管和主副厚膜电路的对地电阻,发现主电源U1的1脚对地电阻最小,接近0。拆下U1测量,其1脚内部开关管击穿。更换U1后, 开机仅几分钟,再次发生三无故障,检查新更换的U1,再次击穿,说明电路存在隐患,造成U1反复击穿。检查U1相关的稳压电路和尖峰脉冲吸收电路,发现尖 峰脉冲吸收电路C3有裂纹,更换C3和U1后,故障彻底排除。


三、高压板电路工作原理
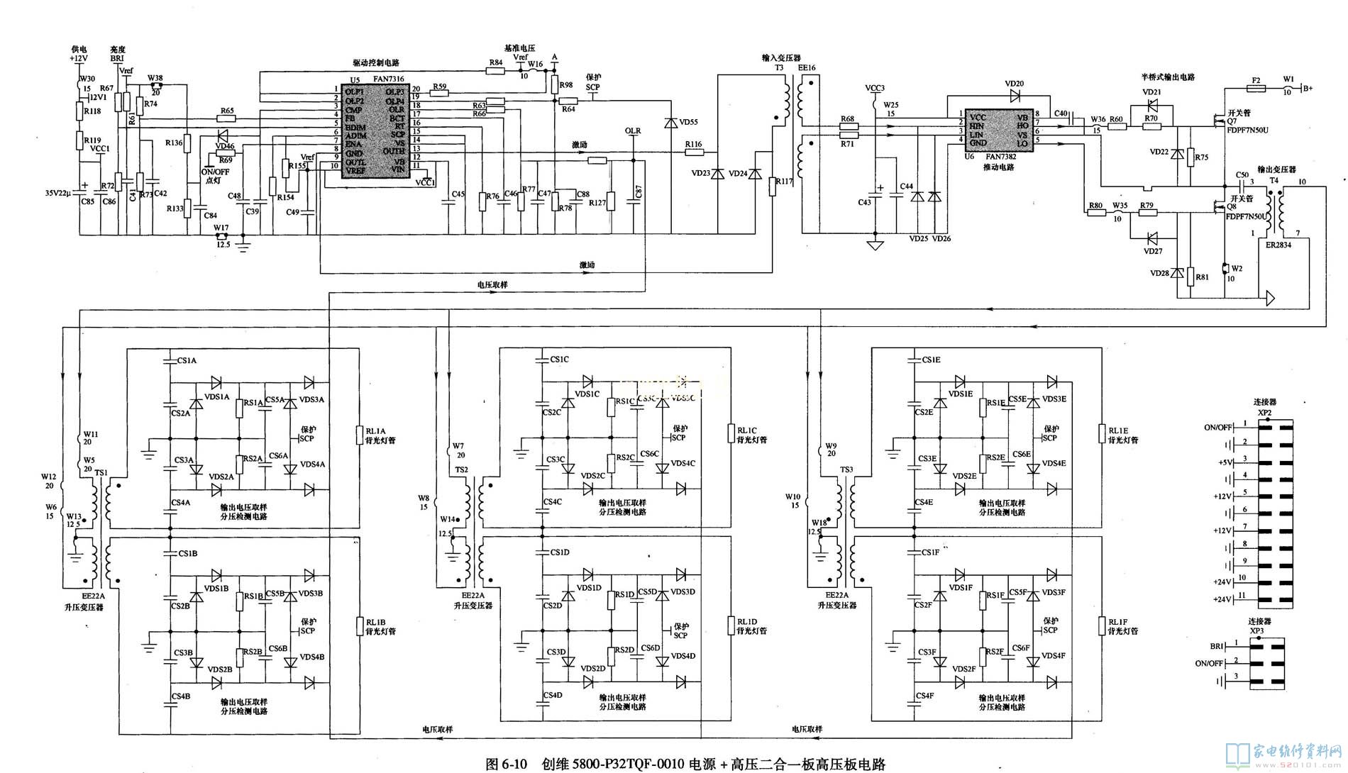
    创维5800-P32TQF-0010电源+高压二合一电源板高压电路如图6-10所示。它主要由驱动控制电路U5 (FAN7316 )、推动电路U6 (FAN7382)、高压形成电路三大部分组成。

1、高压板基本电路
    (1)、驱动控制电路
    驱动控制电路U5采用由仙童公司开发的FAN7316,其内部电路框图如图6-11所示。它含有内部引导驱动器,所以可免除外部快速恢复二极管。 FAN7316提供各种保护措施,如开放式灯调节、拉弧保护、灯管开路保护、短路保护等,从而提高了系统的可靠性;还提供模拟调光和数字调光。 FAN7316完成LCD背光高压板驱动集成电路的控制功能(半桥拓扑结构),提供了低成本解决方案,整合开放的外部灯管保护电路。FAN7316引脚功 能和参考电压见表6-4。

    背光驱动部分由U5来控制,二次开机后,主开关电源输出的12V电压经R118、R119限流作为VCC1送到U5的11脚;开机ON/OFF高电平经 R69送到U5的7脚(ENA使能控制端),U5启动工作,内部振荡驱动电路启动,产生激励脉冲,从9脚和13脚输出驱动脉冲信号,经输入变压器T3进行 隔离转换后,输出MOSFET驱动脉冲信号。
    U5的16脚和17脚的工作频率设定和数字调光频率设定正常,主板送来的BRI亮度调整电压经 R67送到U5的5脚(亮度调整控制端),对U5输出激励脉动的频率或脉宽进行控制,以达到调整背光灯管亮度的目的。
(2)、推动与升压电路
    推动电路由输入变压器”、激励电路U6 (FAN7382)组成;升压电路由推挽输出升压电路MOs开关管Q7、Q8、输出变压器T4、升压变压器TS1~TS3组成。
    FAN7382 (U6)是一款高边和低边栅极驱动单片集成电路,能够驱动工作电压达到+600V的MOSFET或绝缘栅双极型晶体管(IGBT)。 FAN7382采用两种供电电压,其内部电路框图如图6-12所示;引脚功能和对地电压见表6-5。

    电源部分热地端输出的VCC3电压送到U6的1脚,为推动电路供电,PFC电路输出的+380V电压为推挽输出电路Q7、Q8供电。输入变压器T3耦合后 二次侧得到的激励脉冲分为两组送到U6的2、3脚,经U6放大后,从7、5脚输出,激励Q7、Q8交替导通,工作于开关状态,其脉冲电流在输出变压器T4 上产生感应电压,T4二次感应电压送到升压变压器TS1~TS3的一次侧,经过变压器升压后,从二次高压绕组产生交流高压,将背光灯灯管点亮。


2、检测与保护电路
      升压变压器TS1~TS3二次侧输出的高频交流电压经分压电容组成的取样电路产生取样电压,输到U5的18脚和19脚作为保护取样电 压,当该脚电压超过1. 75V后,电路就会保护无输出。当背光灯开路时,TS1~TS3输出高压升高,经过电容分压电路取样、、二极管整流滤波后的电压也升高,当检测到此电压达 到1. 75V,则U5保护电路动作关机,从而起到保护作用。
     U5的1-2脚,19-20脚为开灯保护输入脚,当保护电路检测到故障,1-2脚、19-20脚电压低于1. 5V时,U5内部保护电路启动,没有脉冲输出。


四、高压板电路故障维修
    对背光灯电路的维修,应本着从外到内、从简到繁的原则。先仔细观察灯管是否点亮,如果灯管点亮,但黑屏幕,则是信号处理板电路故障。如果电源部分输出电压 正常,只是背光灯不亮,则是高压板电路部分发生故障;如果背光灯亮后熄灭,则是背光灯保护电路启动。可按照下面的方法和步骤维修。
    1、检查基本电路
    (1)、先检查灯管
    对于背光灯管断裂的设备,有的是开机瞬间背光源亮一下,然后背光源保护电路进行保护,有的背光源根本就不亮。
    对于开机瞬间点亮的设备,通过观察液晶屏亮度是否均匀(观察背光源亮度时眼睛必须与液晶屏平视),就可以大致判断哪个背光灯管没有点亮,把没有点亮的那个 灯管插头插到可以点亮的背光灯升压板的插座上。如果背光灯管开机瞬间还是没有点亮,那么问题一定是在背光灯管上。
    对于背光灯开机瞬间一直都不亮的设备,我们可以通过测量背光灯的工作条件来判断。如果背光灯工作条件都具备,不妨把背光灯管插头拔掉一个,开机试一次,如果拔掉哪个背光灯管的插头,屏幕亮了一下,则应该是所拔掉的背光灯管存在问题。
    (2)、测量工作条件
    先检查背光灯高压板电路的工作条件:一是检查驱动控制电路U5的11脚的12V电压是否正常;二是检查U5的10脚的基准电压是否为6V;三是检查U5的 7脚的点灯ON/OFF电压是否大于2V、7脚电压大于2V、U5才能开始工作;四是检查U5的5脚的亮度调整电压是否正常。
    (3)、检查推动与升压电路
    若以上没有问题,则检查FAN7382 (U6)是否有问题,测量变压器T3是否有输入或输出电压。重点检查以下两方面,一是Q7、Q8是否损坏;二是升压输出电路是否正常。

    2、检查保护电路
    若上述检查正常,则检测U5的1、2、19、20脚电压是否大于1V、7脚电压是否大于2V、10脚基准电压是否为6V、18脚保护电压是否小于2V,如果上述保护引脚电压异常,则是灯管电路或升压电路发生故障,引发保护电路启动。
    例6-3:开机背光闪亮一次,然后无图有声。
    分析与检修:开机背光闪亮一次,说明背光灯管保护电路起控,采用每次只接一个灯管开机的办法进行检查,确定背光灯管是否发生故障。
全部更换灯管后,故障依旧,为进一步判断故障点,将保护电路逐一断开,当断开FAN7316的19脚外围的灯管过电流保护电阻R63后,开机不再保护,但有一个灯管不亮,检查该灯管的供电,发现连接插座接触不良,经焊接后,故障排除。