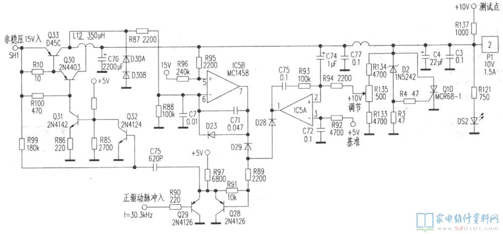
该机器每次工作二十分钟左右,主节目输出(PGM)和预监输出(PVW)图像杂乱无章,同时一组电源指示灯熄灭。冷机接通开关S1,用万用表监测电源板+5V、+10V、-10V和+9V,+14V四组电压,发现+10V端子电压不稳定且逐渐上升,当电压升至近13V时,指示灯DS2突然熄灭,电压跌至1V。
该型电源原理图,见上图所示。关机检查+10V负载无过流现象,说明系可控硅Q10(MCR68-1)导通保护。仔细检查由IC5(MC1458)及周围元件构成的稳压电路,发现+10V调节电位器R135损坏,更换一只优质500Ω电位器并调节该电位器使电压为10V后试机,故障排除。
网友评论