• 变频空调全方案设计PFC应包含3个重要电路

    变频空调全方案设计PFC应包含以下3个重要电路:1、PFC 电流检测电路,一般由陶瓷电阻取样、运算放大器、输出电路、CPU 检测电路等组成;2、310V 直流母线电压P 点检测,PFC 控制电路通过检测P 点电压的高低,自动调整...

    叶青   2024-03-25

  • 变频空调设计PFC功率因数校正电路的目的

    基本上有两个目的:一是升压(电路需求),适应偏远地区农村电网电压过低和不稳;二是功率因数校正,也就是提高功率因数;我们知道空调的核心部件是压缩机,内部是线圈,所以呈电感性(工作状态的相位角是电流超前电压);变频板上的大滤波电容,...

    叶青   2024-03-25

  • 巧用灯泡判断交流变频空调压缩机的好坏

    (1)变频空调压缩机的内部有三个相同的绕组,外设有U、V、W 三个引线端。若怀疑压缩机有故障,可先用数字万用表测量压缩机的三个接线柱之间阻值(正常值为1Ω~3Ω)是否相同,再测量接线端与外壳(或地)之间有无漏电现象。 若变频空调...

    叶青   2024-03-25

  • 变频空调分类和直流变频压缩机控制说明

    变频空调分为:1、经济型直流变频空调:只有压缩机采用直流电机,室内外风扇电机为交流异步电机,一般采用毛细管节流;2、全直流型变频空调:压缩机与室内外风扇均为直流无刷电机,大多采用电磁膨胀阀节流。 1、直流变频压缩机(...

    叶青   2024-03-25

  • 美菱BCD-180ZE2电冰箱门连接断线的故障维修

    美菱BCD-180ZE2型冰箱的显示屏与箱体的连接线在门轴套中,易磨损断开产生故障,当显示屏出现断码或不显示等故障现象时,应拆下连接线进行测量,当确定门连接线断时,可按如下步骤进行维修: &nbs...

    苗海波   2024-03-25

  • 东芝GR系列电冰箱的故障维修

    例1:东芝GR-185型电冰箱,接通电源后,压缩机不能启动工作。东芝GR系列电冰箱,包括GR-18X、GR-20X等型号,以及黄河牌等,由数字电子电路控制制冷、除霜的工作状态,也称数字电冰箱。其电路大致分为主、辅电源,制冷温度控制和除霜...

    瞿贵荣 张凤娥   2024-03-25

  • 四通换向阀的结构原理和安装替换与故障判断要点

    四通换向阀是一种以实现制冷与制热模式相转换为目的的产品。它由主阀、先导阀和电磁线圈组成,介于由压缩机、室内热交换器及室外热交换器构成的冷媒回路中,通过先导阀控制主阀,采用压差切换动作,主阀使冷媒回路切换方向,从而进行...

    张湘粤   2024-03-24

  • 制冷压缩机启动力矩不够引发制热效果差的一例

    一台“海尔KFRd-34GW"壁挂式空调,冬季制热时出现制热效果差的故障,主要表现为:空调开启制热模式后,工作状况一切正常,正常运行约30分钟后,室内机开始吹冷风,此时,空调上的运行指示灯显示工作一切正常,关闭空调停机一段...

    孙琦   2024-03-19

  • 制冷冰箱快速维修管路的几个问题

    现在冰箱维修量越来越大,用户也基本上要求上门维修,如何快速又准确地判断哪部分管路出了问题,是现在的维修人员急需掌握的。电路问题这里不讨论。一台冰箱不制冷了,首先我们要上电听声音,确定压缩机有运转的声音,打开冷冻室的门,听声音是清脆的咕...

    余秀华   2024-03-19

  • 美菱BCD-207SNTA冰箱补偿加热器的应急故障维修

    一台美菱BCD-207SNTA冰箱,冷藏室变冷冻室了,后壁结很厚的冰,食物也冻上了,且冰箱不会停机。去用户家检查,针对不停机故障,分析可能是机械温控器触点烧结粘连在一-起造成的,卸下温控器盒,用万用表检测温控器发现触点是断开的,...

    吴全忠   2024-03-19

  • 电冰箱的铁管跟铜管的焊接方法

    以前本人维修冰箱的铁管跟铜管的焊接用料,都是用黄铜和焊粉焊接,出来的效果不太好,现在新出了一种带药皮的叫铂K蓝色焊条,价格比较贵,我这边7-8元一条,但是相对来说,焊铁管和铜管很好用,还可以焊不锈管,焊不锈管就没试过,还有一种带...

    风中的雪Z   2024-03-15

  • 毛细管的确定依据与容积的关系

    冰箱/冷柜的毛细管,是用来调节制冷剂流量和压力的节流装置,它的通径和长度,直接关系制冷效果的好坏。本文将笔者多年来对毛细管确定依据与容积的关系经验总结成文,希望对各位同行有所帮助。 &...

    支荣昌   2024-03-11

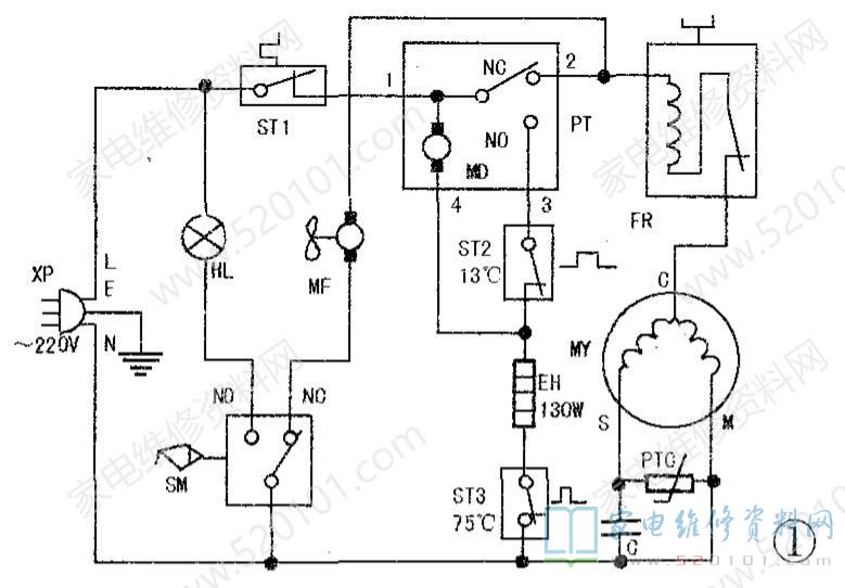
  • 华凌BCD-182WE无霜冰箱屡烧除霜加热器的故障维修

    接修一台华凌BCD-182WE型无霜冰箱,冷冻室微冷,冷藏室不凉,制冷效果差。除霜原理:该型冰箱控制电路原理见图1。插上电源插头XP ,220V市电被引入冰箱电路,经制冷温控器ST1加至电动定时器PT①脚,PT也称除霜定时器,由...

    瞿贵荣   2024-03-09

  • 摘板维修格力KFR-50LW/K空调制冷自动停机故障

    客户来电咨询一台格力柜机,诉说故障为有时能开机,但制冷一段时间后说不定什么时候就自动停机,连显示窗都变成黑屏;有时不能开机,显示窗黑屏,按“开/关"键无任何反应;有时开机室内风扇转动,但室外机不启动工作,显示窗显示的温度数字不变。 ...

    李作全   2024-03-09

  • 格力KFR-72LW/E1(72553L1)C1-N3空调夏天不能制

    一台格力KFR-72LW/E1(72553L1)C1-N3型机,夏天使用时不能制冷。开机运行制冷,观察内外机情况:内机面板显示雪花符号及温度数字,窗口有冷风但风量小;外机小阀结露,大阀结霜,逐渐变白,如图1所示;约20分钟后,内...

    吴敏   2024-03-09

  • 格力KFR-50LW/E(50553L)C1-N3不制热且室外机结霜

    上门维修一台格力KFR-50LW/E(50553L)C1-N3型机,故障表现为冬季使用时不能制热,室外热交换器结霜严重,如图1所示。上门检修时机器正在运行,外机只有压缩机在运转,却不见风机转动。找到给压缩机C端供电的连接黑线[接...

    吴敏   2024-03-09

  • 美菱BCD-460WE9B电冰箱化霜不尽的故障维修

    一台美菱BCD-460WE9B型冰箱出现冷藏室或冷冻室蒸发器化霜不尽现象,结霜过厚,造成有一个间室制冷差或者不制冷,其他间室制冷正常。故障现象见图1。此故障有可能是蒸发器化霜加热器开路所致。首先要检查具体是哪个间室蒸...

    苗海波   2024-03-05

  • 家用电冰箱压缩机端子功能的判别方法

    家用电冰箱压缩机所用电动机为单相交流异步电动机,一般用字母M (R)、S、C分别表示运行绕组端、启动绕组端和公用端。通常情况下,电机启动绕组的直流电阻总是大于运行绕组的直流电阻,并且总阻值等于两绕组串联阻值之和。判别时,用...

    仝文学   2024-03-02

  • 美的KFR-51LW/BP2DY-E空调出现P2故障代码的维修

    一台美的KFR-51LW!BP2DY-E变频空调,开机后室内机显示屏上显示代码“P2”。查询代码表得知“P2”表示压缩机顶部温度保护,看来故障部位在室外电控板、压缩机顶部温度保护器或压缩机连接线中。拆开室外机项盖,拔下压缩...

    王广   2024-03-01

  • 美的空调噪音大或有异响的故障检修

    例1:一台KF-23GW/Y-T空调,室内机噪音大分析检修:分体室内机所产生噪音的原因主要有:(1 )电机出线柱碰到外壳;(2)贯流风轮左边的轴承座松脱;(3)贯流风轮左侧含油轴承破裂或缺油;(4)贯流风轮左边轴与轴承座的橡胶按触摩擦...

    李林骏   2024-02-28