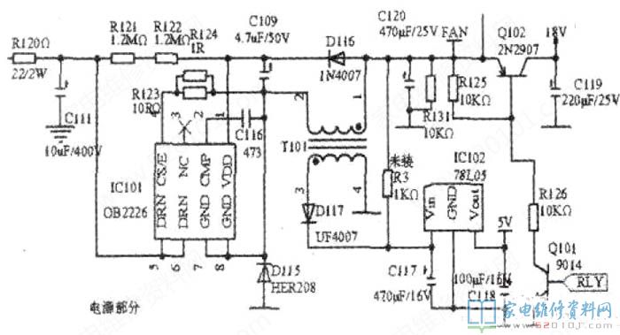
所谓串联型自激式开关稳压电路,就是指开关功率管(集成在电源IC芯片内)与输出电路呈串联状态。该电源电路如附图所示。苏泊尔最近生产的电磁炉SDHC21、SDHC22以及SDHC19等升级版机芯均采用此电路。

     该电源采用新型集成电路OB2226,具有待机功耗小于0.2W、满载效率大于70%等特点。电路由开关集成电路IC101、续流二极管D115、脉冲变压器T101、输出三极管Q102、稳压电路IC102等组成。
     通电后,300V直流电压加在C111两端,同肘经R121、R122提供启动电流加到IC101①脚,IClol导通,电流流经IC101⑤一④脚、R123、Tl01②~①脚,对C120充电。电容C116决定IC101的导通时间(通电瞬间,C116充电,方向为右正左负),充电电流维持IC101⑤。④脚的导通;C116充满电后进入放电状态,IC101⑤。④脚之间截止。当IC101导通时,T101初级线圈存储的感应电势为②脚正,①脚负,D115、D116、D117均截止。当IC101截止时,T101初级线圈的感应电势反相为②脚负,①脚正.D115、D116、D117均导通。续流二极管D115的导通,为T101初级线圈的感应电势提供了释放通道.C120两端形成19V电压:D117的导通,使C117两端形成12V电压,经IC102输出5v稳定电压;D116的导通,使C109两端形成18V电压,为fC101提供工作电压。C116的反复充电与放电,使IC101周而复始地导通与截正,电源进入稳定工作状态。当触摸电磁炉开机键时,Q101得到开机信号导通,Q102亦随之导通,整机得到18V工作电压。