• KBE-916移动DVD电源适配器电路原理与故障维修

    接修一台KBE-916移动DVD的9V电源适配器无输出。为便于维修特实绘出电源电路,如图1所示,采用DIP-8封装形式的RM6203为核心元件组成。RM6203是一款拥有先进的过载和满载电流保护技术的开关电源管理IC,在全电压范...

    陈晓军   2022-12-04

  • 步步高DS1080移动EVD充电电路应急代换方法

    一客户说此机电池不通电,插上充电器后机子侧面的充电指示灯也不亮。测量充电器电压输出插头有10V电压,与标注值相同。拆机测充电插座处有10V电压,但电源开关处没有电源电压,相关电路见图1所示。  ...

    陈伟   2022-11-04

  • 清华紫光移动DVD黑屏的故障维修

    接修一台9.5英寸的清华紫光T926移动DVD,可以读碟,也有声音,但黑屏。怀疑屏内部可能不良,拆开屏上盖部分,先拔掉主板到屏的软排线,用表逐一检测并拔动排线,没有断裂部分,然后接上一个+12V电源适配器试机,接上LED灯条,直接通上+12V...

    张生定   2022-11-04

  • 影碟机EVD和DVD激光头的更换方法

    家用EVD与DVD机在使用较长时间后,经常发生挑盘(画面有马赛克)或显示读盘失败的故障,绝大多数是因激光头老化引起的。如果因激光头老化而淘汰整个光盘机就显得很浪费。其实,只需更换与本机标注型号通用的激光头,机子即可恢复如新。虽然光...

    吴铭   2022-10-24

  • 由电阻阻值变小导致奥星EVD机屡损开关管和分流控制管

    接修一台奥星EVD机,据机主讲该机在正常使用中,突然机内发出“啪”的一声,随即机器停止工作,无任何反应。根据机主所述现象分析,判断开关电源电路损坏。拆机检查,该机电源板型号为D-P9001C,是一块采用分立元件组成的自激式开关电源,输出+5V...

    景曙光   2022-09-16

  • 凯立德PC-13款宏光(7英寸)DVD导航一体机面板不通电的故障维修

    接修一部凯立德PC-13款车载DVD导航,该机在使用中突然面板不通电,整机不工作。经查,DVD导航一体机供电正常,确定故障在DVD导航机内部。接入12V稳压电源试机,测得面板电路板上滤波电容两端电压为0V,判断故障系5V电压丢失所致。观察主板...

    陈伟   2022-09-07

  • SONY索尼BDP-S360蓝光DVD机面板电路故障维修4例

    例1:读盘和播放正常,但荧光屏显示器无任何显示。分析检修:该机显示电路如图1所示,ND701是荧光屏显示器,IC100(PT6315 )是显示驱动块,与主板上的微处理器通信,接收各种信息,并将这些信息处理成位脉冲信号( 1G~11G)与段脉冲...

    贺学金   2022-09-01

  • 先科929全功能音视频播放器不开机的故障维修

    先科929播放器电源采用2节锂电池串联供电,有3根线,黑色线为负极(并不是直接接线路板的地线,检测时需注意,以免误判),白色线对地电压为3.7V,红色线对地电压为7.4V。检测电池供电正常,再测一些体积较大的贴片电容两端电压,有1...

    孔德因   2022-08-22

  • 用L7805和ICP8888组合巧修EVD不开机的故障

    接修一台移动EVD,故障表现为开不了机,指示灯不亮,经查电源管理芯片ICP8888已烧毁,此芯片网上找不到资料,也没有电路图,最后用L7805输入脚接ICP8888的第一脚为9V供电,7805输出端接ICP8888的第二脚,开机,两个指示灯不...

    老田   2022-06-04

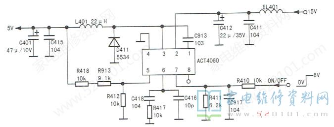
  • ACT4060降压电路启动困难的故障维修

    接修一台飞利浦AZ5738型带DVD功能的收录机,收音和磁带放音功能正常,DVD功能失效。上电测得电源芯片ACT4060的电源输入端②脚有15V输入,启动/关闭控制端⑦脚电压为1.33V,其他脚电压都为0V。 ...

    方位   2022-04-24

  • 巧改电路法排除先科DVD无声音的故障维修

    接修一台先科DVD视盘机,图像正常,无伴音。上电试机,发现该机不读碟。断电,取下压碟片的配重支架,露出光头,用擦眼镜的专用布轻轻擦拭光头后装好支架,通电测试,读碟正常,仍无伴音。用自制的声音故障寻迹仪在解码板上拾取伴音信号,当测到集成块POL...

    刘祥平   2022-04-20

  • 金正EV1715型DVD看戏机自动关机的故障维修

    接修一台金正EV1715便携式DVD看戏机,无论使用外接电源还是内置电池,开机后不久就自动关机。根据故障现象分析,怀疑外接电源插口因经常插拔而接触不良,导致内置电池充电不足,进而短时间后自动关机。拆机检查,没有发现开焊、虚焊现象,...

    周明武   2022-04-09

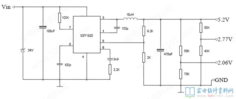
  • 采用SSY1920移动DVD电源板电路图

    ...

    佚名   2021-12-13

  • 采用SM7028的接收机电源电路图

    ...

    佚名   2021-12-13

  • 采用SD6832和AD4841P接收机电源电路

    1、采用SD6832和AD4841P接收机电源3.3V电路 2、采用SD6832和AD4841P接收机电源5V电路 ...

    佚名   2021-12-11

  • 采用DK112开关电源电路图

    ...

    佚名   2021-12-09